töltőberendezések
TELTONIKA TeltoCharge evc2 okos funkciók2 db RS485 csatlakozó
Ez a kapcsoló a vezérlőpanelen található és két különálló RS485 portot tartalmaz.
-
Az egyik port DLB / napelemes (solar) rendszerhez vagy kWh mérőhöz használható.
-
A másik port DLM (dinamikus terhelésmenedzsment) eszközök csatlakoztatására szolgál.
A portok egyértelmű jelöléssel vannak ellátva, így könnyen megkülönböztethetők az eltérő funkciók.
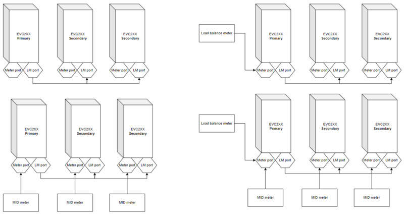
DLB támogatási példák
DLM támogatási példák
Miért fontos ez neked?
-
Intelligens energiakezelés – a töltő képes alkalmazkodni az épület aktuális energiafogyasztásához.
-
Napelemhez optimalizált töltés – lehetővé teszi a saját termelésű energia hatékony felhasználását.
-
Pontos elszámolás – külső kWh mérő csatlakoztatásával a töltés pontosan mérhető.
-
Stabil és megbízható kommunikáció – az RS485 ipari szabvány, amely hosszú távon is megbízható működést biztosít.
-
Egyszerű telepítés – a külön jelölt portok csökkentik a hibás bekötés lehetőségét.
Ez a kialakítás biztosítja, hogy a töltő zökkenőmentesen együttműködjön más energiamenedzsment rendszerekkel, és a lehető leghatékonyabban használja fel a rendelkezésre álló energiát.
Letölthető dokumentumok
Elektromos autótöltő üzemeltetési megoldások
Ha érdeklődik az elektromos autótöltők üzemeltetése iránt, vegye fel velünk a kapcsolatot!
